Ragazzi HELP
sto facendo "spesa" di componenti... i mosfet li avevo trovati su rs components...ma NON trovo il potenziometro lineare stereo da 1M!!!!
Qualche consiglio su negozi online? (oltre la baya...)
GRAZIE!
La ricerca ha trovato 12 risultati
- 20/01/2021, 20:26
- Forum: TubeAmp (Generale)
- Argomento: Riduzione potenza, come fare....
- Risposte: 28
- Visite : 6496
- 19/01/2021, 19:56
- Forum: TubeAmp (Generale)
- Argomento: Riduzione potenza, come fare....
- Risposte: 28
- Visite : 6496
Re: Riduzione potenza, come fare....
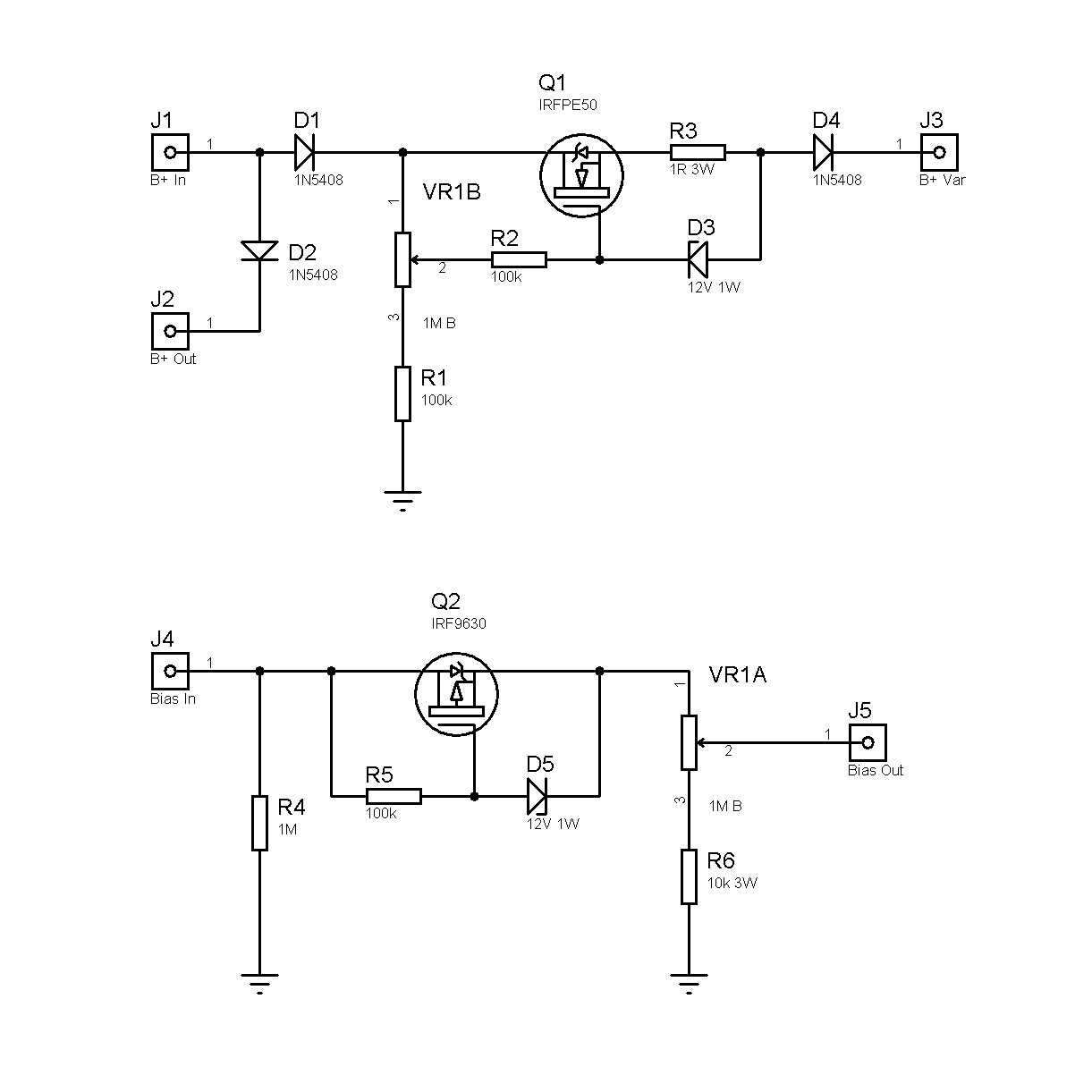
Ho buttato giù questo schemino da cui ricaverò un PCB da poter implementare dentro i miei ampli...preso dallo schema del OD3, ho inserito tutto quello che penso mi serva per fare un intervento minimo sugli ampli, ho previsto entrambi equivalenti agli NTE.
- 15/01/2021, 11:26
- Forum: TubeAmp (Generale)
- Argomento: Riduzione potenza, come fare....
- Risposte: 28
- Visite : 6496
Re: Riduzione potenza, come fare....
Dunque mi sono spulciato il manuale del rebel 20 1.PNG Quindi concordo con quanto detto da Kagliostro nell'ultimo post...pero ho cercato info per la riduzione della tensione su G2 e ho trovato vari thread qui sul forum http://www.diyitalia.eu/viewtopic.php?f=22&t=6603&p=65013&hilit=power+scaling#p65...
- 14/01/2021, 17:16
- Forum: TubeAmp (Generale)
- Argomento: Riduzione potenza, come fare....
- Risposte: 28
- Visite : 6496
Re: Riduzione potenza, come fare....
Grazie per la super risposta....adesso tocca mettersi sotto per fare un po di prove... :face_green: :face_green: Da come ho capito questo egnater rebel si avvale di una sorta di un secondo master volume per ogni coppia di valvole per ridurre il wattaggio. Non penso...se vedi sul sito del produttore ...
- 14/01/2021, 10:30
- Forum: TubeAmp (Generale)
- Argomento: Riduzione potenza, come fare....
- Risposte: 28
- Visite : 6496
Re: Riduzione potenza, come fare....
Grazie Kagliostro!
Analizzo lo schema!
Se ci sono altri modi, mi piacerebbe capirli...e sperimentarli in questi periodi di reclusione vivo col saldatore in mano...


Analizzo lo schema!
Se ci sono altri modi, mi piacerebbe capirli...e sperimentarli in questi periodi di reclusione vivo col saldatore in mano...


- 13/01/2021, 17:52
- Forum: TubeAmp (Generale)
- Argomento: Riduzione potenza, come fare....
- Risposte: 28
- Visite : 6496
Re: Riduzione potenza, come fare....
Grazie per le risposte... x Robi Ho provato a cercare ma...forse sbaglio le keyword...ho trovato info sul metodo pentodo-triodo e qualcosa sulla riduzione dell'anodica....ma schemi di altre soluzioni non sono riuscito a recuperarle. x Kagliostro Dunque la questione parte da lontano...ho realizzato u...
- 13/01/2021, 15:28
- Forum: TubeAmp (Generale)
- Argomento: Riduzione potenza, come fare....
- Risposte: 28
- Visite : 6496
Riduzione potenza, come fare....
Ciao a tutti, domandina...ma come si potrebbe diminuire la potenza delle finali da un 20W ad un 2W come ad esempio fa la Blackstar sul HT20? Tipo: "https://www.blackstaramps.com/uk/ranges/ht-20r-mkii" Non penso che passino solamente dal pentodo al triodo... Diminuendo la tensione anodica? o con che ...
- 18/09/2019, 22:09
- Forum: TubeAmp (Problemi)
- Argomento: Clone Jubilee 2525 problema trafo alimentazione
- Risposte: 9
- Visite : 4077
Re: Clone Jubilee 2525 problema trafo alimentazione
Visto che tra i secondari ho un avvolgimento da 20V 120mA ed uno da 15V 800mA potrei metterli in SERIE? 

- 16/09/2019, 22:08
- Forum: TubeAmp (Problemi)
- Argomento: Clone Jubilee 2525 problema trafo alimentazione
- Risposte: 9
- Visite : 4077
Re: Clone Jubilee 2525 problema trafo alimentazione
Grazie per le risposte! Tra i "rottami" delle mie vecchie prove ho trovato un altro Trafo di alimentazione che potrebbe fare al caso mio...me lo fece il grande Delbini! IMG_20190916_220209.jpg Questo ha un uscita HT 0-230V senza presa centrale con il ponte a diodi che è previsto nello schema che ho ...
- 09/09/2019, 12:06
- Forum: TubeAmp (Problemi)
- Argomento: Clone Jubilee 2525 problema trafo alimentazione
- Risposte: 9
- Visite : 4077
Re: Clone Jubilee 2525 problema trafo alimentazione
In pratica l'alimentatore mi è stato venduto come ricambio proprio per il Jubilee 2525...
Forse mi hanno fregato
Anche mettendoli in serie si hanno 240V un po bassina come tensione per polarizzare una 6v6? O sbaglio? Nn si avrebbe un suono molto fuzzoso?
Forse mi hanno fregato

Anche mettendoli in serie si hanno 240V un po bassina come tensione per polarizzare una 6v6? O sbaglio? Nn si avrebbe un suono molto fuzzoso?

- 08/09/2019, 22:40
- Forum: TubeAmp (Problemi)
- Argomento: Clone Jubilee 2525 problema trafo alimentazione
- Risposte: 9
- Visite : 4077
Re: Clone Jubilee 2525 problema trafo alimentazione
Grazie Kagliostro per la risposta. Ho verificato con il tester le coppie che alla fine risultano: Lato A: Marrone-Azzurro Lato B Giallo-Giallo Verde-Verde Marrone-Rosso Azzurro-Bianco Dopo la verifica che mi hai consigliato ho identificato nel lato A il primario, quindi ho collegato al primario 230V...
- 06/09/2019, 23:21
- Forum: TubeAmp (Problemi)
- Argomento: Clone Jubilee 2525 problema trafo alimentazione
- Risposte: 9
- Visite : 4077
Clone Jubilee 2525 problema trafo alimentazione
Ciao a tutti! Mi sono cementato nella realizzazione del clone della testata del Jubilee 2525, prendendo lo schema della Ceriatone 2525-1Nov2018.jpg Purtroppo non viene indicato nulla sul trasformatore di alimentazione... :muro: Sono riuscito a recuperare uno spare parts della marshall...(allego un p...