cmq Barbara è stato il mio primo TU ed è stata recuperata da un cassone dell'immondizia .....
Rapporto tra valvole Finali e impedenza TU
Re: Rapporto tra valvole Finali e impedenza TU
ciao a tutti ragazzi ! volevo solo precisare che il mio TU che ho chiamato Barbara , non ha sfigurato nei confronti del 125ESE , ma non vuol dire che abbia suonato meglio . Mi spiego , per quanto riguarda gli ampli per chitarra , a volte un trasfo con sulla carta caratteristiche peggiori , si comporta alla luce dei fatti meglio di un altro che sulla carta aveva caratteristiche migliori . ho provato alcuni TU quasi " audio " su ampli per chitarra e , magari in casa suonano bene , poi quando li provi col gruppo fanno pena , il suono non esce !
cmq Barbara è stato il mio primo TU ed è stata recuperata da un cassone dell'immondizia .....
cmq Barbara è stato il mio primo TU ed è stata recuperata da un cassone dell'immondizia .....
SII PUOO' FAAAAAREEEEEEEE!!
Re: Rapporto tra valvole Finali e impedenza TU
Ciao nero,
Il tuo post precedente è esattamente il motivo principale per il quale tagli i bassi.
Se l'ampli è fatto bene, i suoni che hai a casa li hai col gruppo al 99%.
Tutto quello che senti a casa e non senti sul palco è energia non solo sprecata, ma deleteria per la band.
Pensa ad una mesa Triple Rectifier da 150W impostata male di fianco ad un AC30 con una tele.
Ho visto ragazzini con la Triple uscirne sconfortati
Il tuo post precedente è esattamente il motivo principale per il quale tagli i bassi.
Se l'ampli è fatto bene, i suoni che hai a casa li hai col gruppo al 99%.
Tutto quello che senti a casa e non senti sul palco è energia non solo sprecata, ma deleteria per la band.
Pensa ad una mesa Triple Rectifier da 150W impostata male di fianco ad un AC30 con una tele.
Ho visto ragazzini con la Triple uscirne sconfortati
Re: Rapporto tra valvole Finali e impedenza TU
si Robi , hai ragione .
è che a volte il " fatto bene " non vuol dire di " qualità migliore " o " qualità audio " .
ma solo un progetto studiato ad hoc con componenti tutti dimensionati e calcolati per ottenere quel determinato risultato .
saluti a tutti !!
è che a volte il " fatto bene " non vuol dire di " qualità migliore " o " qualità audio " .
ma solo un progetto studiato ad hoc con componenti tutti dimensionati e calcolati per ottenere quel determinato risultato .
saluti a tutti !!
SII PUOO' FAAAAAREEEEEEEE!!
Re: Rapporto tra valvole Finali e impedenza TU
Questa è fantastica,Kappa!Non la sapevo.kagliostro ha scritto:......
Metodo della "cottura" del trasformatore.....
Vi invito,per chi non lo avesse già fatto,a dare un'occhiata a questo THD,davvero istruttivo ed interessante!!
http://www.diyitalia.eu/viewtopic.php?f=34&t=8692
Kene
Diyer a pezzi!
- Kagliostro
- Amministratore

- Messaggi: 9949
- Iscritto il: 03/12/2007, 0:16
- Località: Prov. di Treviso
Re: Rapporto tra valvole Finali e impedenza TU
Mi han fatto notare che anche il VOX AC50 ha un bias misto
e pensare che l'ho guardato un sacco di volte questo schema e non ci avevo mai fatto caso
K
e pensare che l'ho guardato un sacco di volte questo schema e non ci avevo mai fatto caso
K
Re: Rapporto tra valvole Finali e impedenza TU
Sì, perchè dovevano dare una buona efficienza (dicasi wattaggio e quindi volume), per distaccarsi dal fratellino minore, ma senza ricadere nel "feel" dei Marshall, quindi tenendo un po' del suono cathode bias dell' AC30.
Re: Rapporto tra valvole Finali e impedenza TU
Cmq il taglio di f che dite voi e tutt' altro che un valore certo. Cioe se lo metto a 82 hz nn per forza andando ad analizzare mi fa la rampa li.
In sostanza abbasare ft significa aumentare le spire, ma e anche vero che a parita di spire un trafo con nucleo scende di piu di f, e nn satura.
I 50 hz impostati da giunchi nel suo prog sono un ottimo valore dato piu dal esperienza.
E un valore stra ottimo per amp basso/chitarra e resta buono anche se nn ottimo per impiego hi fi.
Trafo buono e fatto da 60 %progetto, 30%dalla cura del lavoro (riempi mento, spire accostate, ecc) 10% nucleo (sia dimensioni che materiale).
In sostanza abbasare ft significa aumentare le spire, ma e anche vero che a parita di spire un trafo con nucleo scende di piu di f, e nn satura.
I 50 hz impostati da giunchi nel suo prog sono un ottimo valore dato piu dal esperienza.
E un valore stra ottimo per amp basso/chitarra e resta buono anche se nn ottimo per impiego hi fi.
Trafo buono e fatto da 60 %progetto, 30%dalla cura del lavoro (riempi mento, spire accostate, ecc) 10% nucleo (sia dimensioni che materiale).
Re: Rapporto tra valvole Finali e impedenza TU
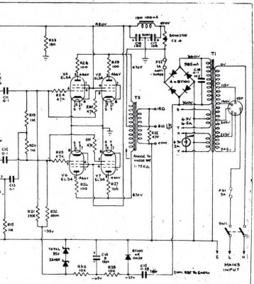
Come mai nell'AC100,per curiosità,che è un fixed bias puro,mancano le resistenze di griglia schermo (grid stoppers?) e ci sono in serie alle placche da 100R?La loro mancanza non può dare problemi di autoscillazione e di conseguenza danneggiare l'OT o le finali?
Diyer a pezzi!
Re: Rapporto tra valvole Finali e impedenza TU
Lo schema che hai è sbagliato.
Se è originale è uno schema fuffa, oppure chi lo ha tirato giù non ha guardato sulla pcb.
Infatti le screen sono su pcb e non sullo zoccolo. Una scelta sbagliata che portava spesso a pcb bruciate.
Vi sono però alcune Marshall 1959 che non le avevano.
ci vogliono EL34 robuste per funzionare con quella configurazione senza cuocersi, ma il suono è notevole.
Ne ha una, con questa configurazione, un famoso chitarrista italiano.
Se è originale è uno schema fuffa, oppure chi lo ha tirato giù non ha guardato sulla pcb.
Infatti le screen sono su pcb e non sullo zoccolo. Una scelta sbagliata che portava spesso a pcb bruciate.
Vi sono però alcune Marshall 1959 che non le avevano.
ci vogliono EL34 robuste per funzionare con quella configurazione senza cuocersi, ma il suono è notevole.
Ne ha una, con questa configurazione, un famoso chitarrista italiano.
Re: Rapporto tra valvole Finali e impedenza TU
Ah,grazie infinite roby!
Infatti avevo letto che queste resistenze è meglio montarle proprio a ridosso dello zoccolo per evitare problemi.
Un'altra cosa volevo chiederti:
Potresti spiegarmi la funzione del controllo GOV.,proprio appena dopo la PI,che ho notato in un circuito che Kappa ha postato precedentemente in questo THD Addirittura in uno schema che non ho per ora sotto mano non c'è nemmeno il Pot,ma semplicemente un'interrutore che mette i due rami in corto.
Analisi:dato che nei due rami scorre lo stesso segnale ma in opposizione di fase,non si annulla il tutto?
Cos'è,una specie di "mute"?
Ci fosse in serie al Pot un condensatore di valore adeguato,potrebbe sembrare una specie di Presence,come sul finale del Krankenstein,senza NFB,ma così proprio non ci arrivo.
Ciao
Kene
Infatti avevo letto che queste resistenze è meglio montarle proprio a ridosso dello zoccolo per evitare problemi.
Un'altra cosa volevo chiederti:
Potresti spiegarmi la funzione del controllo GOV.,proprio appena dopo la PI,che ho notato in un circuito che Kappa ha postato precedentemente in questo THD Addirittura in uno schema che non ho per ora sotto mano non c'è nemmeno il Pot,ma semplicemente un'interrutore che mette i due rami in corto.
Analisi:dato che nei due rami scorre lo stesso segnale ma in opposizione di fase,non si annulla il tutto?
Cos'è,una specie di "mute"?
Ci fosse in serie al Pot un condensatore di valore adeguato,potrebbe sembrare una specie di Presence,come sul finale del Krankenstein,senza NFB,ma così proprio non ci arrivo.
Ciao
Kene
Diyer a pezzi!
- Kagliostro
- Amministratore

- Messaggi: 9949
- Iscritto il: 03/12/2007, 0:16
- Località: Prov. di Treviso
Re: Rapporto tra valvole Finali e impedenza TU
E' un MV crossline
K
K
Re: Rapporto tra valvole Finali e impedenza TU
Grazie,Kappa!
E in soldoni cosa lo distingue dai classici MV o PPIMV?
Qualcosa ho trovato qui da noi
http://www.diyitalia.eu/viewtopic.php?f ... +crossline
.......sto leggendo il THD e per ora sono un po' in alto mare…

E in soldoni cosa lo distingue dai classici MV o PPIMV?
Qualcosa ho trovato qui da noi
http://www.diyitalia.eu/viewtopic.php?f ... +crossline
.......sto leggendo il THD e per ora sono un po' in alto mare…
Diyer a pezzi!
- Kagliostro
- Amministratore

- Messaggi: 9949
- Iscritto il: 03/12/2007, 0:16
- Località: Prov. di Treviso
Re: Rapporto tra valvole Finali e impedenza TU
il MV "classico" precede la PI, il LarMar è un PPIMV (sta dopo la PI ed usa un doppio potenziometro con perno unico), il CrossLine sta dopo la PI ma non manda a massa il segnale, come fa il LarMar, lo "cortocircuita", in pratica fa cancellare il segnale unendo le due opposte fasi
K
K
Re: Rapporto tra valvole Finali e impedenza TU
Ciao kene,
Non usare il termine THD per indicare il thread. Se qualcuno utilizzerá la funzione "cerca" per trovare argomenti riguardanti la distorsione armonica totale, sarà fuorviato dalle mille volte in cui usi quel termine in modo non corretto.
Non usare il termine THD per indicare il thread. Se qualcuno utilizzerá la funzione "cerca" per trovare argomenti riguardanti la distorsione armonica totale, sarà fuorviato dalle mille volte in cui usi quel termine in modo non corretto.
Re: Rapporto tra valvole Finali e impedenza TU
Più che giusto,roby!
Chiedo scusa a tutti,sto facendo ancora il rodaggio!
Mi spiace solo di non esserci arrivato da solo a capirlo,ma sai la foga.......
Ben vengano tutte le osservazioni quando fatte,come in questo caso,con giusta causa e a fin di bene!!!
Ciao!
Kene
Chiedo scusa a tutti,sto facendo ancora il rodaggio!
Mi spiace solo di non esserci arrivato da solo a capirlo,ma sai la foga.......
Ben vengano tutte le osservazioni quando fatte,come in questo caso,con giusta causa e a fin di bene!!!
Ma dal punto di vista del suono,cambia qualcosa come dal MV al PPIMV?kagliostro ha scritto:il MV "classico" precede la PI ..................
K
Ciao!
Kene
Diyer a pezzi!

