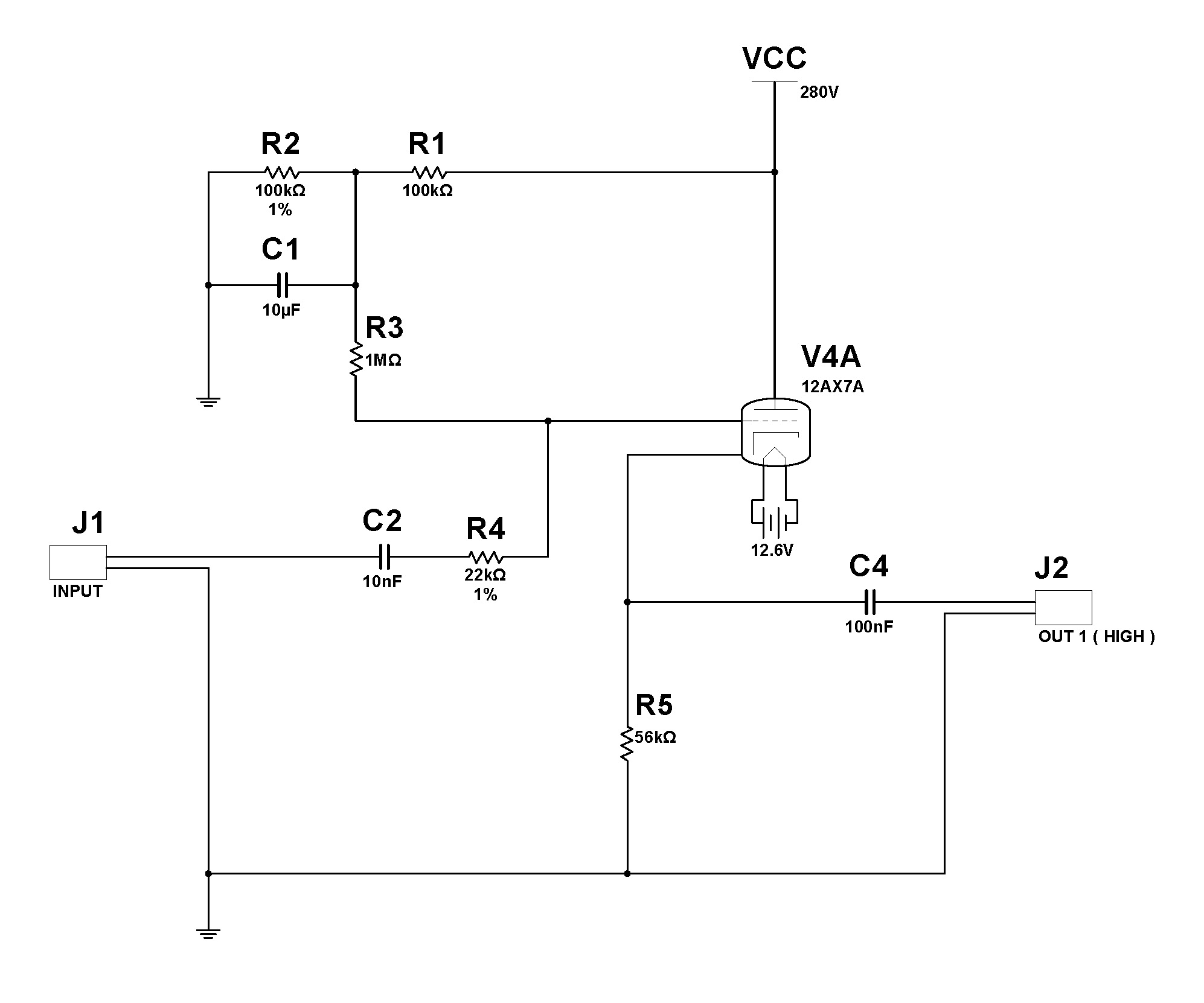
E' molto probabile che sia come dici. Ad immagine ingrandita sembra proprio "1nF", ma per ciò che devono fare quei condensatori è molto più logico che siano da 1uF. A meno che non sia un altro errore. "Comunquemente" almeno 100 nF a 1uF è più che sensato.
Presumo che ci sia anche un altro errore: il cap all'ingresso. Anche quì io metterei minimo un 10nF se non un 100nF o 1uF.
Capisco. Quindi stiamo tranquilli anche se lo stadio è tarato con un LPF oltre il Megahertz?
Mi spiego meglio: ipotizzando che il condensatore sia da 10 pF , con R4 da 1k forma un passa alto di -6 dB a circa 23 Mghz
Una semplice res. da 10k o da 22k senza cap a massa subito dopo basta e avanza, immagino.
Si, ma come al solito non avevo letto bene la tua risposta precedente.
Ora che lo comprendo un pò meglio questo schema, mi viene sempre di più da pensare che questo stadio sia pensato/progettato ( ....anche se con diversi errori ) per essere utilizzato come buffer di una sorgente audio passiva.
Ragionandoci: se io esco da un altro stadio precedente o se l'input dello stadio è per esempio un segnale di linea ( quindi non è il classico segnale debole ad alta impedenza di una chitarra ), non mi serve a molto dare un riferimento alla griglia dell'esatta metà della tensione di placca.
Potrei tranquillamente adottare uno stadio polarizzato come nell'esempio che ho postato. Un classico Cathode Follower per capirci.
Un'altro segnale è l'impedenza d'ingresso: 470k. Tutto fa pensare ad un tube buffer per chitarra. A questo punto lo ridisegno e vediamo se si presta di più a questa possibile esigenza.


