costruzione nuovo amplificatore
-
giovifender1
- Diyer Aiutante

- Messaggi: 78
- Iscritto il: 27/10/2014, 12:18
- Località: Prov. di Pesaro
Re: costruzione nuovo amplificatore
Dai 5 ai 10 watt circa per suonare in casa
Post Accorpato
Io avrei anche gia un TA con secondario 0-230 e 0-6,3 potrei sfruttarlo?
Post Accorpato
Io avrei anche gia un TA con secondario 0-230 e 0-6,3 potrei sfruttarlo?
- Kagliostro
- Amministratore

- Messaggi: 9986
- Iscritto il: 03/12/2007, 0:16
- Località: Prov. di Treviso
Re: costruzione nuovo amplificatore
230v e 6.3v vanno anche bene per fare qualcosa, ma serve sapere che corrente è disponibile per ogni avvolgimento, altrimenti non si può sapere cosa se ne possa tirar fuori
altre info riguardo il trasfo ?
K
altre info riguardo il trasfo ?
K
-
giovifender1
- Diyer Aiutante

- Messaggi: 78
- Iscritto il: 27/10/2014, 12:18
- Località: Prov. di Pesaro
Re: costruzione nuovo amplificatore
Penso che sia 1,2 amp , per misurare la corrente nei 6,3 del trasformatore come si fa?
- Kagliostro
- Amministratore

- Messaggi: 9986
- Iscritto il: 03/12/2007, 0:16
- Località: Prov. di Treviso
Re: costruzione nuovo amplificatore
Non è così semplice, partiamo con mettere a disposizione tutte le info che hai su quel trasfo
dove l'hai recuperato, se c'è indicata qualche scritta, se è nuovo o usato, se sai che era per un certo circuito (allora specifica quale), insomma, tutto quello che puoi dare di informazioni
dopo questo, vediamo cosa fare
K
dove l'hai recuperato, se c'è indicata qualche scritta, se è nuovo o usato, se sai che era per un certo circuito (allora specifica quale), insomma, tutto quello che puoi dare di informazioni
dopo questo, vediamo cosa fare
K
-
giovifender1
- Diyer Aiutante

- Messaggi: 78
- Iscritto il: 27/10/2014, 12:18
- Località: Prov. di Pesaro
Re: costruzione nuovo amplificatore
L'avevo comprato da novarria per sbaglio, nell'etichetta c'e scritto primario 220v corrente 120 mA, secondario 230v , altro secondario 6,3 v corrente 3 A. Secondo te Kagliostro che ampli ci posso realizzare?
Re: costruzione nuovo amplificatore
Con quelle specifiche puoi farci un single ended tipo quelli di ax84!
- Kagliostro
- Amministratore

- Messaggi: 9986
- Iscritto il: 03/12/2007, 0:16
- Località: Prov. di Treviso
Re: costruzione nuovo amplificatore
Come dice Martino
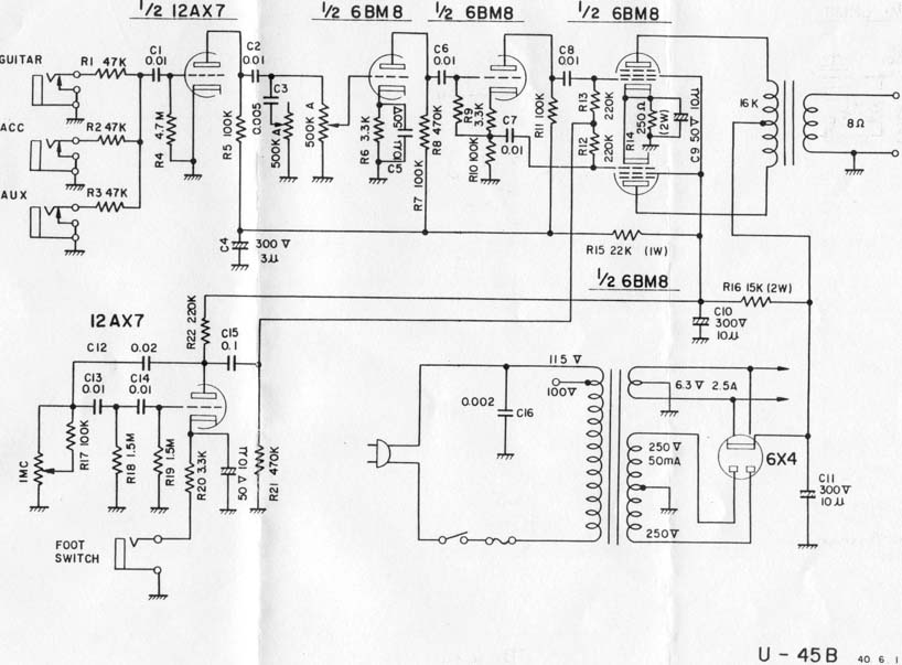
ed anche un PP di valvole tipo 6bm8 (ecl82) come l'Univox U-45B, ad esempio (circa 8-9W)
Oppure qualcosa come il 7 Cylinder

Qui anche i sample ( e lo schema per vederlo a piena risoluzione)
amp per il quale ho dell'interesse personale e potrei darti una mano con il layout se decidi per questo
solo che ti devi procurare le valvole ......
http://www.bensykora.com/7cylinder.html
K
ed anche un PP di valvole tipo 6bm8 (ecl82) come l'Univox U-45B, ad esempio (circa 8-9W)
Oppure qualcosa come il 7 Cylinder

Qui anche i sample ( e lo schema per vederlo a piena risoluzione)
amp per il quale ho dell'interesse personale e potrei darti una mano con il layout se decidi per questo
solo che ti devi procurare le valvole ......
http://www.bensykora.com/7cylinder.html
K
-
giovifender1
- Diyer Aiutante

- Messaggi: 78
- Iscritto il: 27/10/2014, 12:18
- Località: Prov. di Pesaro
Re: costruzione nuovo amplificatore
Mi potreste inviare qualche progetto, qualche schema!
Post Accorpato
Ma nell'univox il secondario e' 250 v, io ho 230 v
Post Accorpato
Poi la valvola raddrizzatrice 6x4 va alimentata a 5volt vero? se e' cosi devo aggiungere un altro trasformatore io ho solo i 6,3 v
Post Accorpato
Va bene opto per il 7 cyldren
Post Accorpato
Ma nell'univox il secondario e' 250 v, io ho 230 v
Post Accorpato
Poi la valvola raddrizzatrice 6x4 va alimentata a 5volt vero? se e' cosi devo aggiungere un altro trasformatore io ho solo i 6,3 v
Post Accorpato
Va bene opto per il 7 cyldren
Re: costruzione nuovo amplificatore
Giovi, cerca di non mandare 82 messaggi da una riga sola altrimenti a noi arrivano centinaia di mail di risposta!

Re: costruzione nuovo amplificatore
Puoi verificare dai datasheet, facendo una semplice ricercagiovifender1 ha scritto:Poi la valvola raddrizzatrice 6x4 va alimentata a 5volt vero? se e' cosi devo aggiungere un altro trasformatore io ho solo i 6,3 v
http://tdsl.duncanamps.com/tubesearch2. ... bmit=Query
http://www.r-type.org/exb/exb06923.htm
- Kagliostro
- Amministratore

- Messaggi: 9986
- Iscritto il: 03/12/2007, 0:16
- Località: Prov. di Treviso
Re: costruzione nuovo amplificatore
Sarà anche vero che nello schema del 7 cylinder manca di essere disegnato il collegamento dei filamenti della 6x4
ma nello schema dell'Univox c'è e si vede bene dove è collegato
Per cui ..... prima di postare domande contare (con molta calma) almeno fino a dieci, poi pensarci un po' e solo dopo decidere
se sia ancora il caso di postare una domanda
Qui siamo tutti a dare volentieri consigli, ma dovete dimostrare di avere un minimo di attenzione per le risposte che vi vengono date
Vabbeh, si sa, è tutta colpa dell'entusiasmo e per questo non è che ti riprendiamo, solo vedi di essere un po' meno precipitoso
nelle risposte e nei post, vedrai che al risultato che speri ci arriviamo
K
ma nello schema dell'Univox c'è e si vede bene dove è collegato
Per cui ..... prima di postare domande contare (con molta calma) almeno fino a dieci, poi pensarci un po' e solo dopo decidere
se sia ancora il caso di postare una domanda
Qui siamo tutti a dare volentieri consigli, ma dovete dimostrare di avere un minimo di attenzione per le risposte che vi vengono date
Vabbeh, si sa, è tutta colpa dell'entusiasmo e per questo non è che ti riprendiamo, solo vedi di essere un po' meno precipitoso
nelle risposte e nei post, vedrai che al risultato che speri ci arriviamo
EDIT: Stavo pensando ..... vedi se riesci a reperire le valvole (per il 7 cylinder che dici vorresti fare), se ci riesci andiamo avanti con quello, altrimenti lo schema del 5W della ampmaker si potrebbe anche adattare ai 230v di anodica e la documentazione per costruirlo è dettagliatissima, da paura
Trovata una fonte per tutte e tre le valvole del 7 cylinder, Pispola Patrizia, vende online ed ai mercatini dell'elettronica http://www.pispola.com
K
-
giovifender1
- Diyer Aiutante

- Messaggi: 78
- Iscritto il: 27/10/2014, 12:18
- Località: Prov. di Pesaro
Re: costruzione nuovo amplificatore
Ok cerchero' di essere piu preciso, intanto posto uno schizzo per la predisposizione delle valvole e dei trasformatori.Visto che una piastra di ferro c'e l'ho gia volevo sfruttare quella come base per predisporre le valvole e i trasformatori, che ne dite con le misure ci siamo o c'e poco spazio e le valvole verrebbero troppo vicine?ordine con cui ho predisposto le valvole potrebbe andare oppure meglio un altra configurazione?
- Allegati
-
- img122.pdf
- (206.94 KiB) Scaricato 252 volte
- Kagliostro
- Amministratore

- Messaggi: 9986
- Iscritto il: 03/12/2007, 0:16
- Località: Prov. di Treviso
Re: costruzione nuovo amplificatore
Giovifender1 per cortesia aggiorna il tuo profilo con la località o la provincia nella quale risiedi
---
La piastra (se vuoi usarla) può andare, forse sarebbe stata meglio un po' più abbondante, ma facendo le cose per bene ci stai
Ti sconsiglio di costruirci attorno la solita cornicetta in legno in stile ampli HiFi, qui si parla di ampli da chitarra ed in generale
è meglio che il circuito sia più schermato (per quanto anche quelli HiFi, secondo me)
perciò aggiungi almeno front e rear in metallo (oddio chiuderlo sui 4 lati sarebbe meglio, ma si può anche evitare)
Per aggiungere il front e rear usa del profilato a C di alluminio da 6cm di altezza, vedi qui le immagini di come organizzare la cosa
Naturalmente è solo un esempio di come aggiungere il front ed il rear, la disposizione delle valvole, nel tuo caso, la farei sul Top (la piastra in ferro), vedi le misure di questo chassis che sono quasi identiche a quelle della piastra in ferro che hai (1" = 2.54cm circa), nelle immagini, però, i fori per le valvole sono più grandi di quelli che servono a te in quanto il 7 Cylinder usa tutte valvole a 7 pin e non ad 8 e 9 pin, di conseguenza i fori basta farli più piccoli (non ricordo a memoria di che misura vanno fatti i fori, ma se serve posso recuperarla facilmente), se il tuo TA è per montaggio verticale sei anche esentato da dover fare il grosso foro quadrato per montarlo sul telaio
ecco le immagini del telaio (la disposizione delle varie parti è perfetta così, per cui usala)
Partendo da sinistra va messa
1^ la 6ak5 (o 5654 che è la stessa cosa, forse un po' migliore) = Preamplificatrice
2^ la 6j6 (o ecc91 che è l'equivalente) = Phase Splitter (Floating Paraphase)
3^ una 6aq5 (o 6005 che è l'equivalente) = Finale di Potenza
4^ una 6aq5 (o 6005 che è l'equivalente) = Finale di Potenza
5^ la 6x4 = rettificatrice
TA e TU come nella foto Oocchio che se il tuo TA va montato verticale, lo devi mettere ruotato di 90° rispetto il TU
Per aiutarti nella costruzione ecco delle guide che è bene tu ti legga con attenzione e pazienza
http://guitarkitbuilder.com/how-layout- ... r-chassis/
http://guitarkitbuilder.com/how-apply-t ... r-cabinet/
http://guitarkitbuilder.com/basic-turre ... struction/
Su questo link puoi vedere un semplice metodo per chiudere in alluminio i due lati dello chassis (destra e sinistra) che altrimenti resterebbero aperti, si tratta di due lamierini (da circa 1.5mm di spessore) in alluminio che vengono fissati al front e rear con rivetti, a proposito, anche per fissare i due pezzi di profilato a C di alluminio sulla piatra di ferro usa rivetti, è il sistema più spiccio, io ne metterei almeno 4 dalla parte del front ed altrettanti dalla parte del rear
http://guitarkitbuilder.com/kit-review- ... ifier-kit/
questa è l'immagine che ti mostra quello che intendo, ma leggiti tutto il link che c'è sempre qualcosa da imparare
K
p.s.: Una considerazione di carattere pratico, 2mm di ferro da forare non sono pochi, come ti organizzi ?
---
La piastra (se vuoi usarla) può andare, forse sarebbe stata meglio un po' più abbondante, ma facendo le cose per bene ci stai
Ti sconsiglio di costruirci attorno la solita cornicetta in legno in stile ampli HiFi, qui si parla di ampli da chitarra ed in generale
è meglio che il circuito sia più schermato (per quanto anche quelli HiFi, secondo me)
perciò aggiungi almeno front e rear in metallo (oddio chiuderlo sui 4 lati sarebbe meglio, ma si può anche evitare)
Per aggiungere il front e rear usa del profilato a C di alluminio da 6cm di altezza, vedi qui le immagini di come organizzare la cosa
Naturalmente è solo un esempio di come aggiungere il front ed il rear, la disposizione delle valvole, nel tuo caso, la farei sul Top (la piastra in ferro), vedi le misure di questo chassis che sono quasi identiche a quelle della piastra in ferro che hai (1" = 2.54cm circa), nelle immagini, però, i fori per le valvole sono più grandi di quelli che servono a te in quanto il 7 Cylinder usa tutte valvole a 7 pin e non ad 8 e 9 pin, di conseguenza i fori basta farli più piccoli (non ricordo a memoria di che misura vanno fatti i fori, ma se serve posso recuperarla facilmente), se il tuo TA è per montaggio verticale sei anche esentato da dover fare il grosso foro quadrato per montarlo sul telaio
ecco le immagini del telaio (la disposizione delle varie parti è perfetta così, per cui usala)
Partendo da sinistra va messa
1^ la 6ak5 (o 5654 che è la stessa cosa, forse un po' migliore) = Preamplificatrice
2^ la 6j6 (o ecc91 che è l'equivalente) = Phase Splitter (Floating Paraphase)
3^ una 6aq5 (o 6005 che è l'equivalente) = Finale di Potenza
4^ una 6aq5 (o 6005 che è l'equivalente) = Finale di Potenza
5^ la 6x4 = rettificatrice
TA e TU come nella foto Oocchio che se il tuo TA va montato verticale, lo devi mettere ruotato di 90° rispetto il TU
Per aiutarti nella costruzione ecco delle guide che è bene tu ti legga con attenzione e pazienza
http://guitarkitbuilder.com/how-layout- ... r-chassis/
http://guitarkitbuilder.com/how-apply-t ... r-cabinet/
http://guitarkitbuilder.com/basic-turre ... struction/
Su questo link puoi vedere un semplice metodo per chiudere in alluminio i due lati dello chassis (destra e sinistra) che altrimenti resterebbero aperti, si tratta di due lamierini (da circa 1.5mm di spessore) in alluminio che vengono fissati al front e rear con rivetti, a proposito, anche per fissare i due pezzi di profilato a C di alluminio sulla piatra di ferro usa rivetti, è il sistema più spiccio, io ne metterei almeno 4 dalla parte del front ed altrettanti dalla parte del rear
http://guitarkitbuilder.com/kit-review- ... ifier-kit/
questa è l'immagine che ti mostra quello che intendo, ma leggiti tutto il link che c'è sempre qualcosa da imparare
K
p.s.: Una considerazione di carattere pratico, 2mm di ferro da forare non sono pochi, come ti organizzi ?
-
giovifender1
- Diyer Aiutante

- Messaggi: 78
- Iscritto il: 27/10/2014, 12:18
- Località: Prov. di Pesaro
Re: costruzione nuovo amplificatore
Scusami kagliostro ma per quanto riguarda il mio profilo non riesco ad aggiornarlo in quanto quanto la pagina non mi si apre del tutto quindi non si vede tutto, non so da cosa dipende come broswer uso google crhome, se mi puoi dare un consiglio!
-
MapleMarco
- Roger Mayer Jr.

- Messaggi: 2658
- Iscritto il: 02/06/2012, 14:22
- Località: Mirano (VE)
Re: costruzione nuovo amplificatore
che giocattolino interessante.....kagliostro ha scritto:Oppure qualcosa come il 7 Cylinder
![]()
CHE DIO B'ASSISTA!
