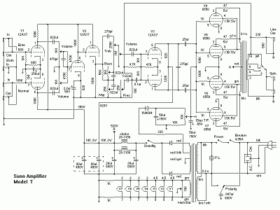
Sto cercando lo schema elettrico dell'amplificatore Sunn Model T, ho visto una discussione su questo forum del lontano 2008 e quindi spero che posso ricevere un aiuto.
Chi lo ha costruito e quindi testato mi può postare lo schema elettrico corretto, lista componenti e dimensionamento dei trasformatori?

Ringrazio tutti in anticipo


