Sostieni il forum con una donazione! Il tuo contributo ci aiuterà a rimanere online!
Immagine

Come alimentare questo circuito

Discussioni di carattere generale sugli effetti analogici e non..
madmack
Elettrone Impazzito
Elettrone Impazzito
Messaggi: 27
Iscritto il: 19/02/2009, 15:17

Come alimentare questo circuito

Messaggio da madmack » 26/05/2010, 15:39

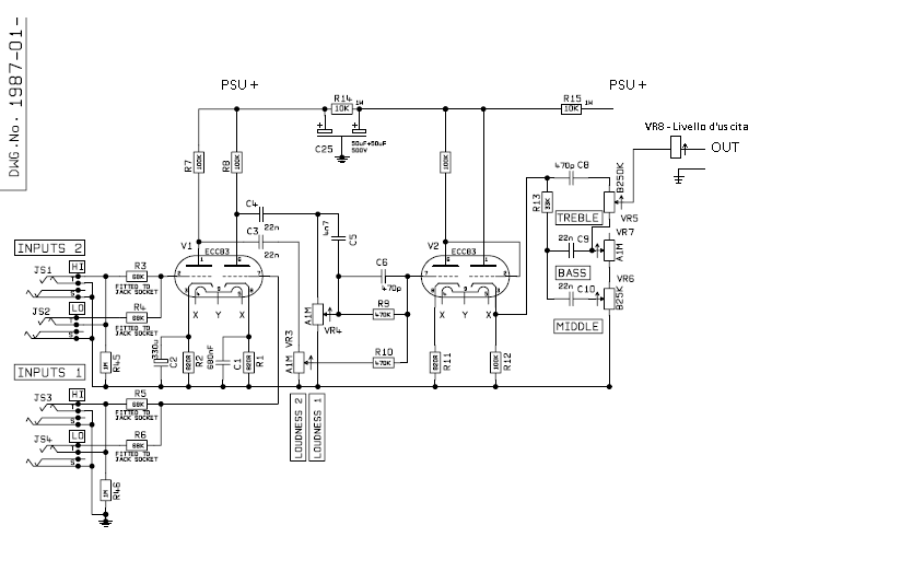
Ciao, voglio cimentarmi nella realizzazione di questo pedale. Deriva dallo schema della marshall 1987x, di cui ho tenuto solo la parte di pre.
Come potete vedere ho solo aggiunto solo un pot per controllare il livello di uscita dopo il tone stage.
Sicuramente ci sarà da cambiare qualche valore per adattarlo alle mie esigenze, poca roba però.


Ho bisogno di un vostro consulto per:
1 (oltre ad eventuali opinioni su questo schema) come strutturare l'alimentazione. So che ci vuole un secondario a 6,3 V in continua per scaldare i filamenti (sullo schema X e Y) ma per alimentare il circuito non ho proprio idea di quanto ci vuole.
Qualcuno di voi lo sa?

2 a parte il pot in uscita per regolare il livello, credo sia necessario mettere una resistenza per adattare l'uscita all'ingresso dell'ampli, come faccio a calcolarla?

Grazie 1000  per la vostre risposte
Allegati
PlexiBox.png

Avatar utente
Boss
Diyer Eroe
Diyer Eroe
Messaggi: 580
Iscritto il: 10/08/2006, 13:18
Località: Diy Land

Re:Come alimentare questo circuito

Messaggio da Boss » 26/05/2010, 21:56

Ciao! La risposta non è semplice: l'alimentazione puo andare da 40v a 350v dipende che suono vuoi e dalla tua esperienza!
Comunque a basso voltaggio hai un suono piu distorto e impastato, andando su di voltaggio il distorto diventa piu definito e preciso, dipende dai tuoi gusti.
Se sei alle prime costruzioni miisurati con qualcosa della tua portata :yes: Ti avvertò i valvolari sono belli e pericolosi, mortali!
Comunque potresti guardare in galleria sezione preamp, li ci sono diverse proposte di alimentazione per pre a valvole con uscita di linea sia con trafi commerciali sia con trafi custom.
Vi è anche il modo di adattare il livello valvola al livello di linea (nel minimal pre)
Ti consiglio, se vuoi ottenere il suono di un marshall saturo di dare un occhiata ai vari Fetzer Bsiab o di riadattare tu stesso la 87x a fet, ne vale la pena e suonano molto bene!
Ultima modifica di Boss il 26/05/2010, 21:58, modificato 1 volta in totale.

madmack
Elettrone Impazzito
Elettrone Impazzito
Messaggi: 27
Iscritto il: 19/02/2009, 15:17

Re:Come alimentare questo circuito

Messaggio da madmack » 27/05/2010, 8:58

Ciao Boss, innanzitutto grazie per la risposta.
Ti spiego cosa voglio fare: io ho già una 1987x con master volume post p.i. e qualche piccolo ritocco. Quando la metto a chiodo suona da paura, ma nonostante l'elevata dinamica non si riesce mai ad avere un bel pulito potente.
Allora vorrei mettere la testata non a chiodo, diciamo volume intorno 3-4 per avere un bel pulito e poi con questo "pedale" fare la distorsione.
Entrando nel merito di quello che mi hai scritto, a me piace il suono bello definito sui bassi e morbido sulle medio-alte. Ho visto sul tubo qualche video del valvecaster, non sembra male, ma certamente non suona come il marshall.

Potrei partire da quello come progetto, ma 9v mi sembrano proprio pochetti. Fossero almeno una ventina..

Però per fare questo ho bisogno del vostro aiuto, perchè bisogna riconfigurare la resistenza di polarizzazione di griglia e ovviamente studiare un partitore di tensione per alimentare i filamenti a 6,3.

Sperando di averti fatto chiarezza sulle mie intenzioni, a questo punto che mi dici? Cosa mi conviene fare?

Avatar utente
Hades
Roger Mayer Jr.
Roger Mayer Jr.
Messaggi: 2615
Iscritto il: 10/09/2008, 11:56
Località: Carpi (MO)

Re:Come alimentare questo circuito

Messaggio da Hades » 27/05/2010, 14:42

La questione e' questa: gran parte del suono da paura della tua testata deriva dal finale tirato a canna. Non otterrai mai e poi mai lo stesso suono, con qualsivoglia pre o pedalino senza far saturare il finale a modo.
Con questo non voglio dire che per avere un buon (ottimo) suono devi per forza tirare il finale.

Se vuoi farlo suonare come si deve questo pedale lo devi alimentare almeno almeno a 300V in continua per l'anodica, roba che se non hai esperienza o ti distrai e lo lasci acceso rischi di lasciarci le penne. Seriamente.

Io fossi in te proverei un pedale con un'anodica inferiore, con le modifiche mirate allo scopo (marshallizzare il suono).
Il valvecaster puoi anche alimentarlo con un'anodica maggiore di 9V, tipo 20-30V, chiaramente il suono cambia ma lo modificherai di conseguenza.

Se comunque sei intenzionato a fare il pre della 1987x sappi che le tensioni in gioco per fare un lavoro ad hoc sono pericolose.
Live another day, climb a little higher, find another reason to stay...

madmack
Elettrone Impazzito
Elettrone Impazzito
Messaggi: 27
Iscritto il: 19/02/2009, 15:17

Re:Come alimentare questo circuito

Messaggio da madmack » 27/05/2010, 14:52

Va bene, non è che sono fissato con la plexi, l'importante è che suoni in stile marshall.
A questo punto l'anodica posso deciderla io?

ad esempio se alimento il circuito del valvecaster a 30v in continua e i filamenti a 6,3v dovrò ricalcolarmi tutte le resistenze di griglia. Il problema è disegnare la linea di carico sullo schema, il primo step è 50volt.
e poi quali sono alcune dritte per "marshallizzare il suono"?

grazie 1000! Prometto che se mi aiutate documenterò per bene la realizzazione!!!

Avatar utente
Boss
Diyer Eroe
Diyer Eroe
Messaggi: 580
Iscritto il: 10/08/2006, 13:18
Località: Diy Land

Re:Come alimentare questo circuito

Messaggio da Boss » 27/05/2010, 15:42

Le 12ax7 et simili hanno il filamento alimentabile a 6,3 o 12v semplicemente sfruttando i filamenti in serie invece che in parallelo, ma per ora non è il tuo problema :lol1:
Per l'anodica dai 9 ai 50 io non mi sprecherei di valvole (mia opinione!) e andrei di J201 invece salendo un po piu di tensione ottieni dei bei risultati gia intorno ai 100.
Comunque non è un progetto che metterei dentro un pedale :face_green: ma magari starei piu largo in un rack (se a valvole).
Ti dico che la mia carriera di Diyer è nata sparata su un pedale a valvolve in bassa tensione, e dopo averlo finito mi sono stufato di esso dopo due mesi, il suono non mi ha ripagato.
Quindi mettiamo il primo bivio alla tua storia di costruzione:
Pillola rossa: Approderai al magico mondo dei valvolari (con tutto il rischio di farti male perchè c'è ed è concreto)
Pillola blu  : Te ne rimani nel paese dei Jfet che offrono buonissimi risultati in bassa tensione e te ne stai in un pedalino!

A te la scelta :rockon:<-Morpheus

madmack
Elettrone Impazzito
Elettrone Impazzito
Messaggi: 27
Iscritto il: 19/02/2009, 15:17

Re:Come alimentare questo circuito

Messaggio da madmack » 27/05/2010, 16:00

ottimo il riferimento a matrix, mi piace!! :cool1:

Io ho gia 4 pedali, 2 t-rex, un dod250 e un mrx preamp. E' tutta roba buona, in realtà un pedale a valvole non mi serve! Per questo volevo replicare la plexi, comunque non in un pedale. La mia idea è quella di ficcare tutto in un minicase largo come la testata, ma più basso (non essendoci le finali e i trafo!!) tutto tolexato nero con la scritta marshall.

Sai che figata? :arf2: :arf2: :ok_1: :duec: :clap2: :clap2:

poi comandare il bypass tramite pedale in stile footswitch :Chit:

Quindi scartando i pedali a stato solido (ce li ho già!!!), e i valvolari a bassa tensione, non mi resta che tornare al progetto iniziale.

Domandona: Se indosso i guanti fino ai gomiti, scarpe di gomma, tappeto per terra e soprattutto non toccando niente quando è accesso, c'è ancora del rischio?

Avatar utente
Hades
Roger Mayer Jr.
Roger Mayer Jr.
Messaggi: 2615
Iscritto il: 10/09/2008, 11:56
Località: Carpi (MO)

Re:Come alimentare questo circuito

Messaggio da Hades » 27/05/2010, 19:01

madmack ha scritto:
Domandona: Se indosso i guanti fino ai gomiti, scarpe di gomma, tappeto per terra e soprattutto non toccando niente quando è accesso, c'è ancora del rischio?
Si, se da spento tocchi i condensatori ancora carichi c'e' il rischio che ci sia della corrente residua che se sei sfortunato ti da' una bella pacca!
A parte che le scarpe di gomma secondo me non sono l'ideale, perche' se per caso prendessi una scossa non scarichi a terra, e la corrente e' obbligata a passare verso l'altro braccio, alias attraverso il cuore... Non e' detto che sia letale ma perche' rischiare?
Comunque e' chiaro, il pericolo c'e' ma inversamente proporzionale alle norme di sicurezza che decidi di adottare.

Di progetti Marshall style ce ne sono diversi, volendo puoi anche partire dalla base plexi e modificarla in base a come piu' ti piace... Anzi, devi!
:lol1: :lol1: :lol1: :lol1:
Live another day, climb a little higher, find another reason to stay...

Avatar utente
Boss
Diyer Eroe
Diyer Eroe
Messaggi: 580
Iscritto il: 10/08/2006, 13:18
Località: Diy Land

Re:Come alimentare questo circuito

Messaggio da Boss » 27/05/2010, 19:42

Allora il rischio massimo è la carenza di buon senso e ignoranza ok?
Poi io fossi in te mi doterei di un buon tester (se gia non lo hai) e di un tester piu scarso da usare come monitor: appena finita la sezione di alimentazione la doti di due morsetti a vite isolati per collegare il tester monitor cosi da poter tenere sotto controllo la tensione in continuazione.

Passando al tuo progetto: ti servirà un trasformatore toroidale di bassa potenza con un primario a 230v un secondario da 6.3v e uno all'anodica che piu ti piace.
Del resto lo schema lo hai gia bello bello che ti manca?

Avatar utente
Hades
Roger Mayer Jr.
Roger Mayer Jr.
Messaggi: 2615
Iscritto il: 10/09/2008, 11:56
Località: Carpi (MO)

Re:Come alimentare questo circuito

Messaggio da Hades » 27/05/2010, 22:44

Boss ha scritto: Allora il rischio massimo è la carenza di buon senso e ignoranza ok?
Poi io fossi in te mi doterei di un buon tester (se gia non lo hai) e di un tester piu scarso da usare come monitor: appena finita la sezione di alimentazione la doti di due morsetti a vite isolati per collegare il tester monitor cosi da poter tenere sotto controllo la tensione in continuazione.

Passando al tuo progetto: ti servirà un trasformatore toroidale di bassa potenza con un primario a 230v un secondario da 6.3v e uno all'anodica che piu ti piace.
Del resto lo schema lo hai gia bello bello che ti manca?
Io propenderei per un'anodica attorno ai 330/350VDC per cui un secondario da 220/240VAC (piu' 240 che 220) secondo me e' perfetto. Come diceva Boss in un post precedente piu' bassa e' la tensione piu' il suono tende ad impastare ma acquisisce calore, piu' e' alta la tensione piu' e' definito ma anche freddino. Quello che ti ho suggerito e' un buon compromesso, poi vedi tu.
Io comunque valuterei anche l'uso di un buffer o inseguitore catodico per abbassare l'impedenza in uscita, dovendolo usare nell'input della testata.
Live another day, climb a little higher, find another reason to stay...

madmack
Elettrone Impazzito
Elettrone Impazzito
Messaggi: 27
Iscritto il: 19/02/2009, 15:17

Re:Come alimentare questo circuito

Messaggio da madmack » 28/05/2010, 9:04

Grazie 1000 per i vs consigli!
Per i rischi che si sono, penso che un fattore importante è la paura: essere impulsivi e spavaldi è pericoloso, io tendo a fare le cose al rallentatore! :stop_hand: :stop_hand: (anche solo a cambiare un interruttore in casa per intenderci...)

passando alle note tecniche (ci provo, non sono esperto ma qualche cosa ho studiato!!):
Hades tu dici che sarebbe buono avere un'anodica intorno i 300/350 in continua: ma se applico una tensione di 240v alternata, a me sembra che anche dopo il ponte raddrizzatore non avrò mai più di 240V in continua, anzi, al massimo ne avrò meno!
Mi sbaglio?? :????: :????:

p.s.: ok per il buffer in uscita, ma lo vedrò alla fine magari.

Avatar utente
Boss
Diyer Eroe
Diyer Eroe
Messaggi: 580
Iscritto il: 10/08/2006, 13:18
Località: Diy Land

Re:Come alimentare questo circuito

Messaggio da Boss » 28/05/2010, 10:05

Allora con le premesse che:
* Tu abbia un trasformatore capace di fornire tutta la corrente di cui hai bisogno
* Di usare un ponte raddrizzatore
* Di avere delle capacità di filtro dimensionate correttamente rispetto al tuo carico

All'uscita dell' alimentatore, ponendo all'ingresso fai conto 240v alternati, ti ritrovi con 339v coninui circa (ovvero V_DC=V_AC*RADICEDIDUE).
Per essere rigorosi dovresti sottrarre a V_DC il valore di caduta di tensione dei diodi che utilizzi, ma spesso per il singolo diodo questo valore si aggira intorno agli 0,7 volt quindi  :rockon:

madmack
Elettrone Impazzito
Elettrone Impazzito
Messaggi: 27
Iscritto il: 19/02/2009, 15:17

Re:Come alimentare questo circuito

Messaggio da madmack » 28/05/2010, 10:18

:pardon1: :pardon1: :pardon1:

ok, ho parlato adesso col mio amico, adesso vediamo come strutturare l'alimentazione Grazie di tutto.
Il trafo deve avere delle caratteristiche particolari a parte quelle che mi avete già detto?

Vi tengo aggiornati!

Avatar utente
Hades
Roger Mayer Jr.
Roger Mayer Jr.
Messaggi: 2615
Iscritto il: 10/09/2008, 11:56
Località: Carpi (MO)

Re:Come alimentare questo circuito

Messaggio da Hades » 29/05/2010, 11:15

Tieni conto che ogni triodo delle 12AX7 assorbe di anodica circa 1mA (quindi 2-3mA per valvola) e se alimenti a 6.3V i filamenti ogni valvola assorbe 600mA, quindi avresti 5-6mA di anodica e 1200mA di filamenti. Il trafo deve reggere questi valori, per cui mi terrei leggermente piu' largo per garantire di non mettere mai il trafo sotto sforzo. 20mA di anodica e 2000mA di filamenti. cosi' vai sul sicuro.

Per un Marshall-style, filtra l'anodica con dei condensatori elettrolitici da 10uF. Se vuoi un pelo piu' di bassi cambiali con dei 22uF. Nessuna scienza per la sezione di alimentazione, occhio solo a dimensionare i componenti (specialmente il wattaggio delle resistenze).
Live another day, climb a little higher, find another reason to stay...

madmack
Elettrone Impazzito
Elettrone Impazzito
Messaggi: 27
Iscritto il: 19/02/2009, 15:17

Re:Come alimentare questo circuito

Messaggio da madmack » 30/05/2010, 19:39

Allora, ho misurato l'HT: appena acceso 278V, dopo 10 minuti si è alzata a 390V.
Ovviamente R14 ed R15 abbassano la tensione quindi prima di R14 ho 313V e prima di R15 sono 336.

Quindi l'HT dovrà essere 390/radice quadrata di 2 = 390 /1.41421 = 275,77V 

Giusto???? :hummm_1: :hummm_1: :hummm_1: :hummm_1:

Rispondi