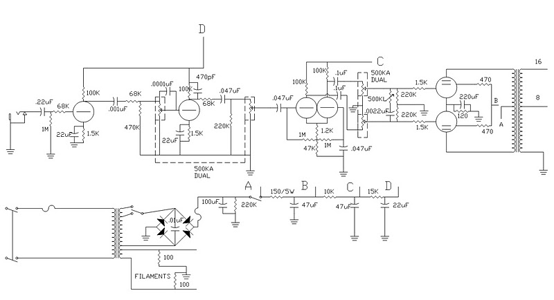
Orange dual terror schema
Orange dual terror schema
Salve raga vi è capitato in giro di trovare uno schema di una Orange dual terror??
Re: Orange dual terror schema
Salve raga, ho un piccolo problema, l'altro giorno stavo facendo la mia pedaliera,ho inserito in piu' un pedalino del delay, adesso però siccome voglio utilizzare la distorsione della testata, in input non posso mettere un pedalino del delay,il suono impasterebbe, perchè di solito in catena viene messo prima un distorsore e poi un delay.
il problema ora è che non ho il send e return sulla testata orange, come posso ovviare a questo problem??
si potrebbe fare una modifica al send e return anche senza schema???
il problema ora è che non ho il send e return sulla testata orange, come posso ovviare a questo problem??
si potrebbe fare una modifica al send e return anche senza schema???
Re: Orange dual terror schema
Ho trovato lo schema dell'orange tiny terror, la versione prima della dual,in questo schema, dove potrei inserire il send e return?come verrebbe modificao lo schema?
cosi almeno poi penso di riuscirlo a fare sull dual..
cosi almeno poi penso di riuscirlo a fare sull dual..
Re: Orange dual terror schema
up aiutoooo!!!!
- jimmy_ver2.0
- Diyer Eroe

- Messaggi: 527
- Iscritto il: 16/12/2010, 13:09
- Località: Perugia
Re: Orange dual terror schema
Io ho realizzato un clone della tiny e ci ho messo un fx-loop.
La cosa mi è costata non poco lavoro, ma adesso funziona alla grande.
Alla fine la risposta è si, un loop si può mettere e deve essere inserito appena prima della phase inverter.
La cosa mi è costata non poco lavoro, ma adesso funziona alla grande.
Alla fine la risposta è si, un loop si può mettere e deve essere inserito appena prima della phase inverter.
Re: Orange dual terror schema
Aggiungi una valvola allo schema prima della PI.
Un CF per avere una bassa impedenza sul send, ed uno stadio recovery classico fender 100k 1k5 che va sul PI.
Occhio ai volumi in uscita send (devi attenuare con qualcosa tipo 100k 1k come carico del CF).
Un CF per avere una bassa impedenza sul send, ed uno stadio recovery classico fender 100k 1k5 che va sul PI.
Occhio ai volumi in uscita send (devi attenuare con qualcosa tipo 100k 1k come carico del CF).
Re: Orange dual terror schema
In giro su internet ho trovato questo, non credo sia giusto........
Ciao robi, potresti spiegarmi meglio in un piccolo schemino e con parole un pò piu' semplici come effettuare la modifica?
non so cosa è un PI e un CF.........
ho cmq il problema che lo schema è per una tiny terror, e io devo effettuare la modifica su una dual terror, non saprei propio dove seguire il segnale o come individuare la parte fra pre e finale....cmq faccio delle foto dell'interno e vi faccio vedere.grazie
Ciao robi, potresti spiegarmi meglio in un piccolo schemino e con parole un pò piu' semplici come effettuare la modifica?
non so cosa è un PI e un CF.........
ho cmq il problema che lo schema è per una tiny terror, e io devo effettuare la modifica su una dual terror, non saprei propio dove seguire il segnale o come individuare la parte fra pre e finale....cmq faccio delle foto dell'interno e vi faccio vedere.grazie
- jimmy_ver2.0
- Diyer Eroe

- Messaggi: 527
- Iscritto il: 16/12/2010, 13:09
- Località: Perugia
Re: Orange dual terror schema
Questo è quello che avevo provato a fare io sulla Tiny, ma non funziona bene con tutti i pedali.
Un loop è fatto essenzialmente di tre parti:
1 - attenuatore del segnale: un partitore resistivo per abbassare il segnale a "livello pedali"
2 - CF (cathode follower): in sostanza un buffer per uscire a bassa impedenza e pilotare al meglio tutto quello che ci può essere dopo
ora si va al jack del send
poi in rientro dal jack di return:
3 - uno stadio di recovery, ossia un amplificatore che possibilmente riporta il livello del segnale a come era prima di attenuarlo,
poi il segnale va alla PI (valvola di phase inverter)
Cmq posta le foto!!
Un loop è fatto essenzialmente di tre parti:
1 - attenuatore del segnale: un partitore resistivo per abbassare il segnale a "livello pedali"
2 - CF (cathode follower): in sostanza un buffer per uscire a bassa impedenza e pilotare al meglio tutto quello che ci può essere dopo
ora si va al jack del send
poi in rientro dal jack di return:
3 - uno stadio di recovery, ossia un amplificatore che possibilmente riporta il livello del segnale a come era prima di attenuarlo,
poi il segnale va alla PI (valvola di phase inverter)
Cmq posta le foto!!
Re: Orange dual terror schema
grazie mille per la spiegazione, ora è molto piu' chiaro, in sostanza dovrei costruirmi due piccoli circuiti??
un burrer e un amplificatorino? in rete si trova qualcosa del genere già pronto?
cerco di fare le foto domani e vediamo grazie..
un burrer e un amplificatorino? in rete si trova qualcosa del genere già pronto?
cerco di fare le foto domani e vediamo grazie..
Re: Orange dual terror schema
ho visto questo, http://www.diyitalia.eu/forum/viewtopic.php?p=71893
nel nostro forum lo si può utilizzare?
nel nostro forum lo si può utilizzare?
Re: Orange dual terror schema
Possiamo prendere spunto da questo schema?
Butto un pò di idee......
Butto un pò di idee......
- jimmy_ver2.0
- Diyer Eroe

- Messaggi: 527
- Iscritto il: 16/12/2010, 13:09
- Località: Perugia
Re: Orange dual terror schema
il primo loop che hai postato è parallelo, è così che lo vuoi??
io ho sempre preferito il seriale.
Ci sono molti loop buon che si possono fare, ma prima di tutto devi decidere con che tecnologia lo vuoi fare, tra parentesi gli svantaggi di ogni soluzione):
- valvola (richiede spazio e un buco in più sullo chassis)
- operazionali (richiedono bassa tansione)
- jfet (richiedono basse tensioni)
- mosfet alta tensione (nessuna delle precedenti, io ho fatto questo)
io ho sempre preferito il seriale.
Ci sono molti loop buon che si possono fare, ma prima di tutto devi decidere con che tecnologia lo vuoi fare, tra parentesi gli svantaggi di ogni soluzione):
- valvola (richiede spazio e un buco in più sullo chassis)
- operazionali (richiedono bassa tansione)
- jfet (richiedono basse tensioni)
- mosfet alta tensione (nessuna delle precedenti, io ho fatto questo)
Re: Orange dual terror schema
anche io preferirei seriale,ma non mi dispiace mettere tutte e due le soluzioni.
cmq già questo fine settimana volevo tirare giù qualcosa.
Per quanto riguarda lo spazio, non c'è problema, in un lato della testata ci entra benissimo un piccolo circuito.
Solo che non so da dove cominciar,e mi conviene comprare il circuito pronto del link che ho postato?
http://www.londonpower.com/catalog/prod ... ucts_id=24
ho molta urgenza di fare questa modifica.
l'ultimo problema è che devo farvi vedere le foto del circuito dell'orange dual terror, che non si trova un c***o di schema su internet, e mi dovreste aiutare a capire in che punto finisce il pre e in che punto inizia il finale...
appena posso posto le foto. grazie per l'aiuto.
cmq già questo fine settimana volevo tirare giù qualcosa.
Per quanto riguarda lo spazio, non c'è problema, in un lato della testata ci entra benissimo un piccolo circuito.
Solo che non so da dove cominciar,e mi conviene comprare il circuito pronto del link che ho postato?
http://www.londonpower.com/catalog/prod ... ucts_id=24
ho molta urgenza di fare questa modifica.
l'ultimo problema è che devo farvi vedere le foto del circuito dell'orange dual terror, che non si trova un c***o di schema su internet, e mi dovreste aiutare a capire in che punto finisce il pre e in che punto inizia il finale...
appena posso posto le foto. grazie per l'aiuto.
Re: Orange dual terror schema
Ecco le foto, riuscite a capire come separare il pre dal finale per il send e return?
- Allegati
-
- 20110408.rar
- (7.97 MiB) Scaricato 918 volte

